News:

It appears that the upgrade forces a login and many, many of you have forgotten your passwords and didn't set up any reminders. Contact me directly through helpmelogin@dodgecharger.com and I'll help sort it out.

Main Menu

Heater blower

Started by tucknroll, November 01, 2025, 10:38:11 AM

Previous topic - Next topic

tucknroll

Hey 69 charger here.  My fan blows good heat but not hard enough.  Do the blower motors get weaker and maybe a new one will blow harder?  Thanks

b5blue

Check the resisters.

tucknroll

It's working on high and low so I think it's just worn out

John_Kunkel

Temporarily connect the motor directly to battery voltage and compare the output to HIGH on the control panel.
Pardon me but my karma just ran over your dogma.

tucknroll


Nacho-RT74

Question...
 Is it an A/C car?
Venezuelan RT 74 400 4bbl, 727, 8.75 3.23 open. Now stroked with 440 crank and 3.55 SG. Here is the History and how is actually: http://www.dodgecharger.com/forum/index.php/topic,7603.0/all.html
http://www.dodgecharger.com/forum/index.php/topic,25060.0.html

tucknroll

Where do I check the resistors please?

tucknroll

So I connected it straight to the battery and it turned super fast but I plugged it back up and it ran slow again.  Any ideas?

b5blue


John_Kunkel


You've proved that the motor is good so now look at the resistor block or the fan switch. It's not uncommon to find the spade connectors at the fan switch fried.
Pardon me but my karma just ran over your dogma.

tucknroll

How do I bypass the resistor? Running on high is fine with me

purple70rt

Quote from: tucknroll on November 14, 2025, 02:38:15 PMHow do I bypass the resistor? Running on high is fine with me

awesome...

John_Kunkel

Quote from: tucknroll on November 14, 2025, 02:38:15 PMHow do I bypass the resistor? Running on high is fine with me

Not sure if that is a good idea, bypassing the resistor block permanently might overheat the motor.

Looking at the wiring diagram, it appears that there is some resistance even in the high mode...IOW, it never runs at full 12V. :shruggy:
Pardon me but my karma just ran over your dogma.

b5blue

Jump in and out 12V with a fuse.

Nacho-RT74

Question again...

IS IT AN A/C CAR?

A/C cars get just one speed for heater function AND is a lower speed than the A/C low... as far I recall.
Venezuelan RT 74 400 4bbl, 727, 8.75 3.23 open. Now stroked with 440 crank and 3.55 SG. Here is the History and how is actually: http://www.dodgecharger.com/forum/index.php/topic,7603.0/all.html
http://www.dodgecharger.com/forum/index.php/topic,25060.0.html

tucknroll

Yes it's an ac car

John_Kunkel

Quote from: Nacho-RT74 on December 24, 2025, 04:14:41 PMQuestion again...

IS IT AN A/C CAR?

A/C cars get just one speed for heater function AND is a lower speed than the A/C low... as far I recall.

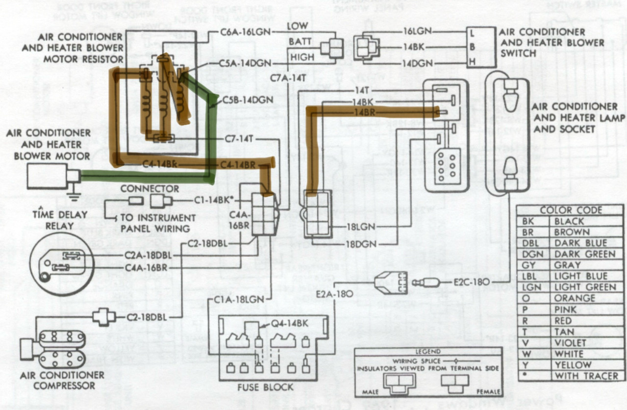
Looking at the schematic, the blower motor controls are the same for A/C or not and I was wrong, HI bypasses the resistor.Blower Motor.png
Pardon me but my karma just ran over your dogma.

Nacho-RT74

Yeap, High bypasses the resistor block. Is spliced into the same line coming from block resistor output (dark green) running to the blower


But for Heater function on A/C cars, they use to be a single speed (dark brown wire line) slower than the low AC speed. No speed selection for heater function. That's on my 74 at least. Hence why I'm asking to the OP about this.

Will need to check further on earliers diagram thought, but on a simple view, the Dark brown signals goes throught All The resistors line up to dark green which is the output to the blower. This is of course if the dark brown wire is hot coming from control switch while no other wire coming from control switch is hot... tipically tan wire which is the default speed for A/C and Vent functions coming from control switch (not from speed selector) and light green wire which is mid speed, coming from blower speed selector, STILL with tan wire to resistor being hot. Speed selector is sourced from same line but the Ohms law makes the mid speed line coming from speed selector a priority over the rest of hot sources.

(I hope sounds clear enough)
Venezuelan RT 74 400 4bbl, 727, 8.75 3.23 open. Now stroked with 440 crank and 3.55 SG. Here is the History and how is actually: http://www.dodgecharger.com/forum/index.php/topic,7603.0/all.html
http://www.dodgecharger.com/forum/index.php/topic,25060.0.html

Nacho-RT74

Here is the route for the blower power for heater function.

At control switch arrives the 14Bk wire power (from Acc) which fill feed either the Heater function (14BR) or the A/C-Vent function (14T) to the speed switch, but not both at the same time.

The brown line will run through all the resistors up to the blower. So will get the more reduced voltage rate of all, so the lower speed posibility, including the A/C Low speed.

With this selection, all other power splices can be despited since will be running practically to nowhere. Except the one for the time relay to the compressor what will be activated anyway.



I can explain how the speeds selector setup works on this network if required.
Venezuelan RT 74 400 4bbl, 727, 8.75 3.23 open. Now stroked with 440 crank and 3.55 SG. Here is the History and how is actually: http://www.dodgecharger.com/forum/index.php/topic,7603.0/all.html
http://www.dodgecharger.com/forum/index.php/topic,25060.0.html

tucknroll